MICRO EQUIPMENT CORPORATION
UN-1688
Card Type |
Multi-I/O card |
Chip Set |
Ess1668 |
Maximum Onboard Memory |
None |
I/O Options |
Game/MIDI port, speaker, line out, line in, microphone in, second IDE, speaker in, wave table connector, Panasonic CD-ROM connector, Mitsumi CD-ROM connector, Sony CD-ROM connector |
Data Bus |
16-bit ISA |
Floppy drives supported |
None |
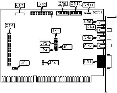
CONNECTIONS | |||
Function |
Label |
Function |
Label |
Game/MIDI port |
CN1 |
Speaker in |
CN7 |
Speaker |
CN2 |
Wave table connector |
CN8 |
Line out |
CN3 |
Panasonic CD-ROM connector |
CN9 |
Line in |
CN4 |
Mitsumi CD-ROM connector |
CN10 |
Microphone in |
CN5 |
Sony CD-ROM connector |
CN11 |
Secondary IDE |
CN6 |
USER CONFIGURABLE SETTINGS | |||
Function |
Label |
Position | |
» |
Joystick enabled |
JP4 |
Closed |
Joystick disabled |
JP4 |
Open |
DMA CHANNEL SELECTION | |||
Channel |
JP1/pins 1 & 2 |
JP1/pins 3 & 4 | |
None |
Open |
Open | |
0 |
Open |
Closed | |
» |
1 |
Closed |
Open |
3 |
Closed |
Closed |
IDE SELECTION | |||
Setting |
JP5 |
JP6 | |
» |
Disabled |
Open |
Pins 2 & 3 closed |
Enabled |
Closed |
Pins 1 & 2 closed |
BASE I/O ADDRESS SELECTION | |||
Setting |
JP2/pins 1 & 2 |
JP2/pins 2 & 3 | |
» |
220h |
Open |
Open |
230h |
Open |
Closed | |
240h |
Closed |
Open | |
250h |
Closed |
Closed |
INTERRUPT SELECTION | |||
IRQ |
JP3/pins 1 & 2 |
JP3/pins 3 & 4 | |
IRQ9 |
Open |
Open | |
IRQ5 |
Open |
Closed | |
IRQ7 |
Closed |
Open | |
» |
IRQ10 |
Closed |
Closed |