NCL AMERICA

NCL 5475-50, NCL 5476-50

Data bus: 16-bit, ISA

Size: Half-length, full-height card

Hard drives supported: Two ST506/412 MFM drives

Floppy drives supported: NCL 5475-50: Two 360KB, 720KB, 1.2MB, or 1.44MB

NCL 5476-50: None

Maximum heads/cyl.: 16 heads and 2048 cylinders

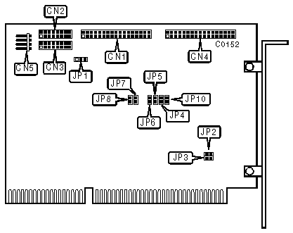
CONNECTIONS

34-pin control cable connector-hard drive

CN1

20-pin data cable connector-drive 0

CN2

20-pin data cable connector-drive 1

CN3

34-pin data cable connector-floppy drive (NCL 5355 only)

CN4

4-pin connector-drive active LED

CN5

USER CONFIGURABLE SETTINGS

Function

Location

Setting

»

Hard drive port address is 1F0-1F7h

JP1

pins 2 & 3 closed

 

Hard drive port address is 170-177h

JP1

pins 1 & 2 closed

»

Floppy drive port address is 3F2-3F7h (5475-50 only)

JP2

closed

 

Floppy drive port address is 372-377h (5475-50 only)

JP2

open

»

Factory configured - do not alter

JP3

open

»

Factory configured - do not alter

JP4

open

»

Factory configured - do not alter

JP5

open

»

Unit select turn on the LED

JP6

open

 

Drive select turn on the LED

JP6

closed

»

Factory configured - do not alter

JP7

open

»

Factory configured - do not alter

JP8

open

»

Hard Drive Interrupt is IRQ14 (Hard-wired)

JP9

pins 2 & 3 closed

 

Hard Drive Interrupt is IRQ15

JP9

pins 1 & 2 closed

»

Factory configured - do not alter

JP10

open